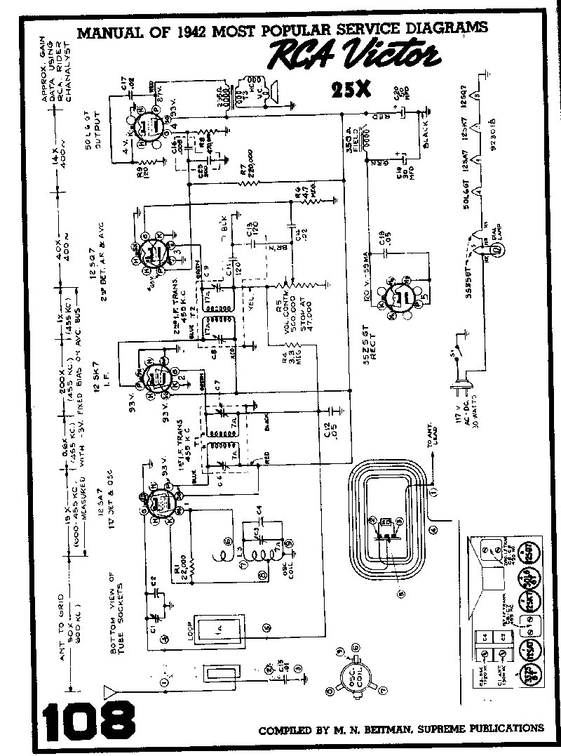
RCA 25X 1942



For anyone interested, here is the schematic
and service data for this radio.

Beitman

Rider PDF File   - Thank You Nostalgia Air !

All photos Copyright © 2002-2005 by A1Radio.com
All rights reserved. Use is restricted.
Comments